Детали проекта
Нежилое здание
Вид строительства: Реконструкция
Адрес объекта: г. Владимир, ул. Промышленный проезд, д. 5Г.
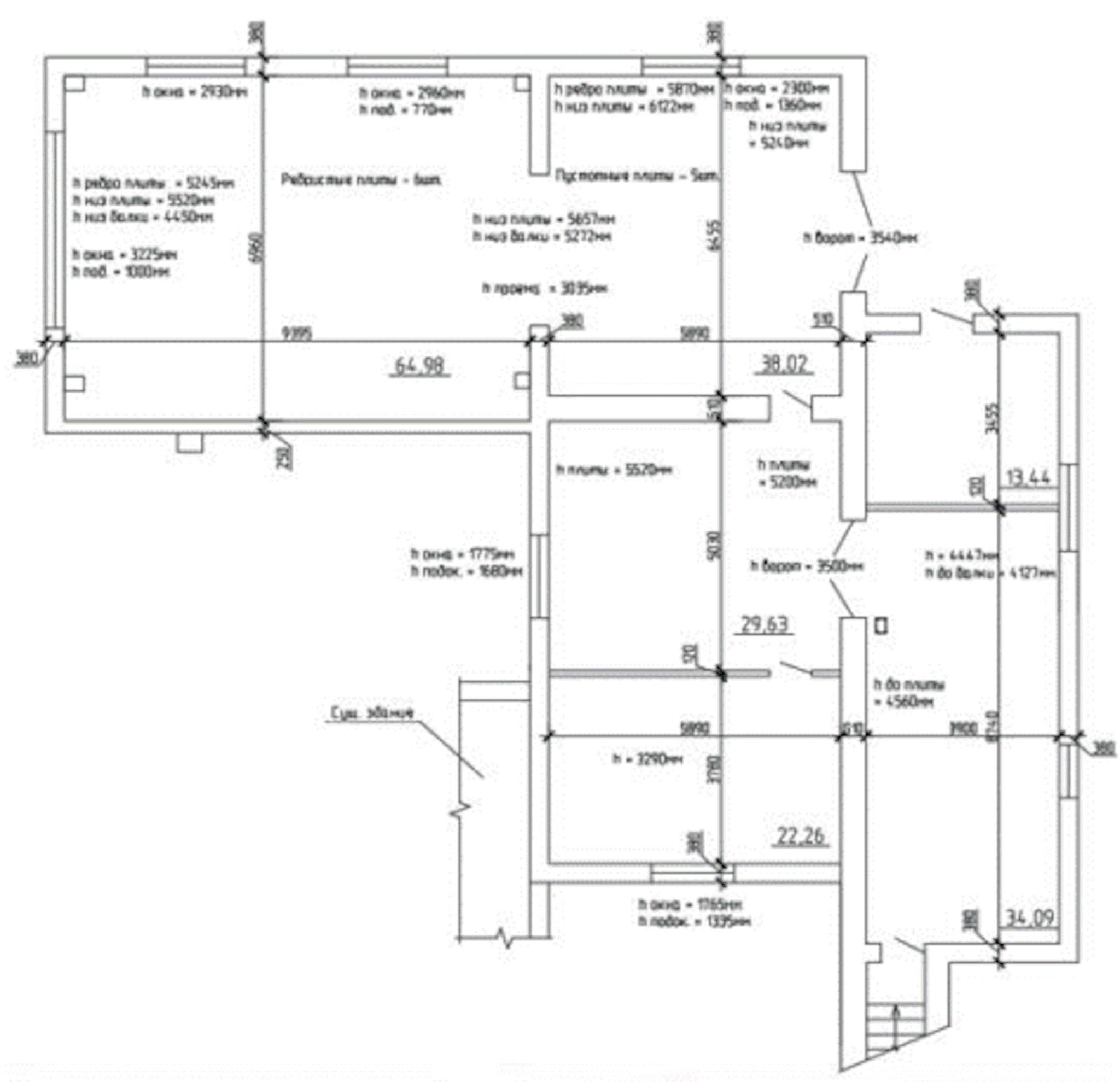
Описание объекта: Пристройка двухэтажная, прямоугольная в плане. Существующие стены из железобетонных панелей, фермы и колонны железобетонные. Кровля выполнена из рулонных материалов.
Цель работ
Выполнить расчеты существующих конструкций и разработать проект реконструкции здания.
Результат работ
Перед разработкой проекта реконструкции были выполнены расчеты существующих несущих конструкций с учетом дефектных повреждений и износа конструкций во время длительной эксплуатации.
Проектными решениями в рамках проведения реконструкции предусмотрены отделочные и ремонтные работы, в том числе:
- решения по проектированию фундаментов пристройки;
- замена отделки помещений;
- решения по устройству наружной металлической эвакуационной лестницы для пристройки;
- решения по устройству наружной стены пристройки.
Разработка документации включила следующие разделы:
- схема планировочной организации земельного участка;
- архитектурные решения;
- проект организации строительства;
- конструктивные и объемно-планировочные решения;
- мероприятия по охране окружающей среды;
- мероприятия по обеспечению пожарной безопасности.


















